● Auxiliary power supply to AID series
● AC 220V input, DC 24V output
● Completely Isolated Linear Transformer
● Power-on indicator

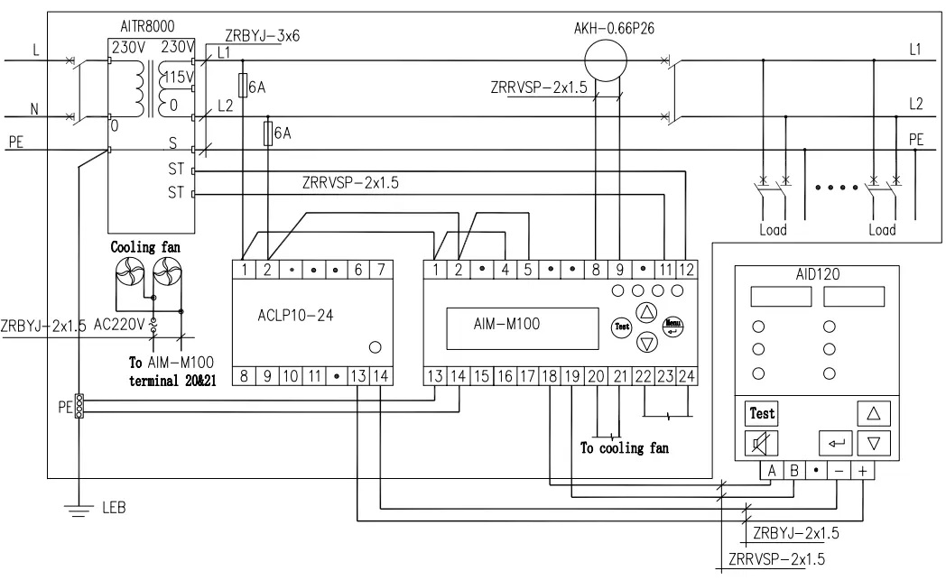
02 Wiring

03 Network


|
Input voltage |
AC 220V±10% |
|
Frequency |
50/60Hz |
|
Rated power |
3W |
|
Output voltage |
DC 24V±5% |
|
Voltage regulation factor |
≤30% |
|
Temperature rise |
≤20℃ |
|
Withstand voltage |
4000V AC/minute |